當前位置:新聞動態 > 技術支持 > 金屬轉子流量計現場安裝圖文詳解與接線圖
<< 多欽儀表(上海)有限公司 專注於流量計與服務 >> 技術專欄
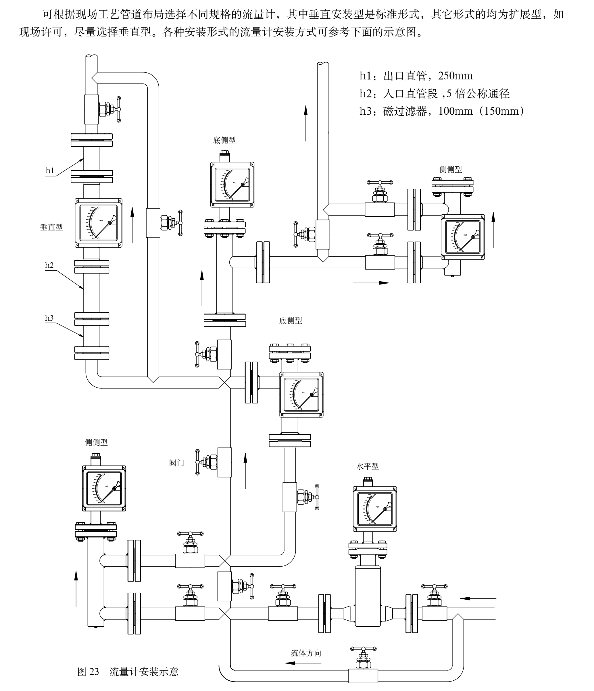
金屬浮子流量計現場安裝圖解:

金屬浮子流量計DC24V接線圖:

金屬浮子流量計AC220V接線圖:

上下限報警接線圖:

金屬浮子流量計使用與維修
★ 安裝流量計之前一定要將管道內的焊 渣、雜物清理幹淨。
★ 流量計必須垂直於地麵安裝其傾斜度不得超過2°。否則會影響測量準確度。
★ 為了確保流量計的測量準確性,應在流量計的進口端增加不少於10DN的直管段,出口端不少於5DN的直管段,測量時調節控製閥必須安裝在流量計的下遊。
★ ruobei測jiezhiweidademaidongliuhuoliangxiangliu,yingzailiuliangjideshangyouanzhuanghuanchongqilaixiaochuhuojianruomaidong,baozhengjiezhideliudongshidanxiangwendingde,tongshi,jianyiliuliangjizuihaoshiyongzunixingde。
★ 若被測介質較髒或含有導磁顆粒時,應在流量計的上遊安裝過濾器或磁過濾器。
★ 流量計的安裝應能適當支撐管道的振動或減少流量計的軸向負荷,否則應增加固定流量計的支撐。
★ 為了便於流量計的保養維修,磁過濾器的清洗以及用戶管路的定期維護保養,建議使用如圖所示的旁路管道。
當流量計用於氣體測量時,應保證 管道內的工作壓力不少於5倍流量計 的壓力損失,使流量計能夠穩定正常動作。(圖6 安裝圖)

★ 對dui電dian遠yuan傳chuan及ji帶dai報bao警jing限xian位wei開kai關guan的de流liu量liang計ji在zai使shi用yong前qian,打da開kai儀yi表biao蓋gai,按an接jie線xian圖tu示shi正zheng確que接jie線xian。對dui於yu報bao警jing型xing的de旋xuan鬆song限xian位wei開kai關guan處chu的de螺luo絲si,用yong戶hu根gen據ju需xu要yao設she定ding限xian位wei報bao警jing位wei置zhi,並bing旋xuan緊jin螺luo絲si,複fu原yuan後hou使shi用yong。
★ 按儀表指示器中的警示牌,取出運輸中防止浮子振動的阻動件,複原後再使用儀表。
★ 若(ruo)開(kai)啟(qi)流(liu)量(liang)計(ji)時(shi),由(you)於(yu)管(guan)道(dao)內(nei)沒(mei)有(you)壓(ya)力(li)或(huo)係(xi)統(tong)還(hai)未(wei)達(da)到(dao)儀(yi)表(biao)正(zheng)常(chang)使(shi)用(yong)的(de)工(gong)作(zuo)壓(ya)力(li),必(bi)須(xu)緩(huan)慢(man)開(kai)啟(qi)控(kong)製(zhi)閥(fa),直(zhi)到(dao)係(xi)統(tong)正(zheng)常(chang),儀(yi)表(biao)方(fang)可(ke)使(shi)用(yong),否(fou)則(ze)容(rong)易(yi)造(zao)成(cheng)指(zhi)針(zhen)跳(tiao)動(dong)或(huo)浮(fu)子(zi)的(de)突(tu)然(ran)撞(zhuang)擊(ji)而(er)損(sun)壞(huai)的(de)現(xian)象(xiang)。
★ yonghushiyongshi,ruobei測liutidemiduyushuibutongshi,huobei測qitidecanshuhegongzuozhuangtaiyuzhizaochangjiaguidingbutongshiyingduiliuliangjishizhidushujinxinghuansuan,huansuanfangfajianfulu。